ручка кпп!
Модератор: Николай Пименов
Re: ручка кпп!
фильтр оригинал моторкрафт
может и нагнал..залил 6,6 с половиной
смотрели по щупу
хотя трудно по нему смотреть ибо он сломан..
может и нагнал..залил 6,6 с половиной
смотрели по щупу
хотя трудно по нему смотреть ибо он сломан..
- Николай Пименов
- Ветеран клуба АмАвто
- Сообщения: 28351
- Зарегистрирован: 20 окт 2007, 23:03
- Откуда: Самара
Re: ручка кпп!
так,лягушку я эту починил.
теперь новая проблема: поставил новые кнопочки круиз-контроля и машина не перестает сигналить!
сигналит при соединении фиолетовых проводков,чо делать не знаю.
теперь новая проблема: поставил новые кнопочки круиз-контроля и машина не перестает сигналить!
сигналит при соединении фиолетовых проводков,чо делать не знаю.
- Николай Пименов
- Ветеран клуба АмАвто
- Сообщения: 28351
- Зарегистрирован: 20 окт 2007, 23:03
- Откуда: Самара
Re: ручка кпп!
Молодец.
Кнопочки от какого авто? Правильно ли соединил? Собрал правильно (там правильно собирать надо те планки, к которым подушка крепится, которые как раз и отвечают за сигнал)?
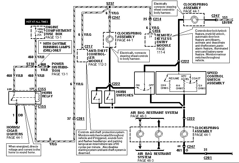
Схема вот, на всякий случай.
Кнопочки от какого авто? Правильно ли соединил? Собрал правильно (там правильно собирать надо те планки, к которым подушка крепится, которые как раз и отвечают за сигнал)?
Схема вот, на всякий случай.
Re: ручка кпп!
подсоединил так же как и было
схему не понимаю вообще :/
думаю сами кнопки не подходят,хотя странно..
схему не понимаю вообще :/
думаю сами кнопки не подходят,хотя странно..
- Николай Пименов
- Ветеран клуба АмАвто
- Сообщения: 28351
- Зарегистрирован: 20 окт 2007, 23:03
- Откуда: Самара
Re: ручка кпп!
Значит смотри. С пружинных контактов выходят 2 пучка проводов: в желтой и синей трубке. В синей - 3 проводка: земля, бибикалка и кнопки круиза.В правые кнопки заходят 2 провода: черная земля и голубой - собственно сигнал кнопок. Они идут в левые кнопки, откуда выходят уже 3 провода: голубой (всё ещё кнопки) черный (земля) и фиолетовый (собственно бибика). Теперь в середине: вот эти две пластинки вертикальные (к которым подушка крепится) на самом деле заземлены, и черный проводок слева сверху соединяется внизу справа и на черный в жгуте. А под ними есть контактные "пяточки" изолированные, связанные между собой вот тем фиолетовым проводком сверху и кончик его снизу торчит. Проверить сопротивление от этих пяток на корпус - должно быть много. Проверить, что вообще правильно работает - фиолетовый хвостик приложить к земле со стороны проводки. Так что скорее всего у тебя вот эта обвязка "пяточек" контактных на кузов коротит...
Re: ручка кпп!
сегодня коробка впервые глюканула
выжал в пол и со второй на третью не переключила,чуть-чуть на 6000rpm поколбасило,даже паленым запахло..пересрал прям
но вроде все отлично
что там с гудком завтра посмотрю
выжал в пол и со второй на третью не переключила,чуть-чуть на 6000rpm поколбасило,даже паленым запахло..пересрал прям
но вроде все отлично
что там с гудком завтра посмотрю
- Николай Пименов
- Ветеран клуба АмАвто
- Сообщения: 28351
- Зарегистрирован: 20 окт 2007, 23:03
- Откуда: Самара
Re: ручка кпп!
Почему глюканула-то? У неё сработало переключение на 3ю, и сразу кикдаун (наверное), вполне бывает - это ж довольно древний автомат...
Re: ручка кпп!
нет я в пол выжал на первой. с первой на вторую переключилась,а со второй на третью вот такая вот байда случилась
- Николай Пименов
- Ветеран клуба АмАвто
- Сообщения: 28351
- Зарегистрирован: 20 окт 2007, 23:03
- Откуда: Самара
Re: ручка кпп!
Зависит от того, на какой скорости и на каком покрытии случился момент переключения по мнению коробаса - короче много чего там могло совпасть, беспокоится будешь, когда масло паленым пахнуть будет (вместо гуано) или такое случаться будет каждый раз/регулярно.
Кстати, подобные старты (при несоблюдении некоторых условий) - хороший способ угробить коробас...
Кстати, подобные старты (при несоблюдении некоторых условий) - хороший способ угробить коробас...
Re: ручка кпп!
каких уловий? поподробнее плизНиколай Пименов писал(а):Зависит от того, на какой скорости и на каком покрытии случился момент переключения по мнению коробаса - короче много чего там могло совпасть, беспокоится будешь, когда масло паленым пахнуть будет (вместо гуано) или такое случаться будет каждый раз/регулярно.
Кстати, подобные старты (при несоблюдении некоторых условий) - хороший способ угробить коробас...
топнул я не с места,а с ходу кстати
да и в пол давлю регулярно.
- Николай Пименов
- Ветеран клуба АмАвто
- Сообщения: 28351
- Зарегистрирован: 20 окт 2007, 23:03
- Откуда: Самара
Re: ручка кпп!
Готовь бабки на новую коробку/ремонт ОТ 50 тысч. Марк - не гоночное авто, коробас при такой манере долго не живет.
Условия: при каком соотношении оборотов (угловых скоростей) входного и выходного валов какие фрикционы прижимаются и с какой силой. Это ж гидромеханический автомат, провода там сбоку припаяны, больше для галочки, чем для того чтобы тронуться с места.
Условия: при каком соотношении оборотов (угловых скоростей) входного и выходного валов какие фрикционы прижимаются и с какой силой. Это ж гидромеханический автомат, провода там сбоку припаяны, больше для галочки, чем для того чтобы тронуться с места.
Re: ручка кпп!
Коль, ты говори да не заговаривайся
- коробка на марке электрогидравлическая и провода там не для галочки.
Mark VIII V8 4.6
- Dima
- AmAvto
- Сообщения: 49687
- Зарегистрирован: 14 янв 2005, 16:03
- Откуда: Москва
- Контактная информация:
Re: ручка кпп!
.....Шнурок писал(а):да и в пол давлю регулярно.Николай Пименов писал(а):Зависит от того, на какой скорости и на каком покрытии случился момент переключения по мнению коробаса - короче много чего там могло совпасть, беспокоится будешь, когда масло паленым пахнуть будет (вместо гуано) или такое случаться будет каждый раз/регулярно.
Кстати, подобные старты (при несоблюдении некоторых условий) - хороший способ угробить коробас...
Вот это зря....не любит этого акпп на марковке, любишь гонять, готовся к ремонту...
Cadillac Escalade 2010
X6 XDrive50i
Chrysler Crossfire Convertible SRT-6
Cadillac Escalade 2013
X6 XDrive50i
Chrysler Crossfire Convertible SRT-6
Cadillac Escalade 2013
Re: ручка кпп!
Механика там есть, и автоматика тож - не поспоришь.Николай Пименов писал(а): Это ж гидромеханический автомат, провода там сбоку припаяны, больше для галочки, чем для того чтобы тронуться с места.
Только кто в ней каналы открывает и заставляет нужные фрикционы сжиматься? Центробежного говернера там нет.
Артём
Chevy Impala SS '96 5.7 - fun-car, просыпается после зимней спячки
Caddy Fleetwood Brougham '94 5.7 LT-1 - daily driver, перебрался в палату интенсивной терапии
Chevy Impala SS '96 5.7 - fun-car, просыпается после зимней спячки
Caddy Fleetwood Brougham '94 5.7 LT-1 - daily driver, перебрался в палату интенсивной терапии


