кто сам себе мастер
Модератор: Николай Пименов
- Николай Пименов
- Ветеран клуба АмАвто
- Сообщения: 28351
- Зарегистрирован: 20 окт 2007, 23:03
- Откуда: Самара
Re: кто сам себе мастер
Как говорится, вот один из отзывов. что НА САМОМ ДЕЛЕ бывает со стоковой коробкой при "тапке в пол"...
Re: кто сам себе мастер
это и печально, ибо я очень проникся к большим скоростям..
Black MarkVIII
Black SRT8(временно нету. скоро обновление)
Black SRT8(временно нету. скоро обновление)
Re: кто сам себе мастер
А он мне сказал, что в последней раз в ней все поменяли, вот и все работает нормально.
После я только, как купил его, сгоревший соленоид в коробке сменил ну и перебрал, там все было в порядке, и ничего не делал с ней больше.
После я только, как купил его, сгоревший соленоид в коробке сменил ну и перебрал, там все было в порядке, и ничего не делал с ней больше.
Re: кто сам себе мастер
все писец пришел
вставил новые лямды десятошные
старые были левая оригинал правая от10 1500
пока завел посадил 2 батарейки
льет так что в цилипдрах лужи и с глушаков бенз хлещит половона стоянки потерялась в дыму
заглушил и опять незавел
ну и чево?
вставил новые лямды десятошные
старые были левая оригинал правая от10 1500
пока завел посадил 2 батарейки
льет так что в цилипдрах лужи и с глушаков бенз хлещит половона стоянки потерялась в дыму
заглушил и опять незавел
ну и чево?

- Николай Пименов
- Ветеран клуба АмАвто
- Сообщения: 28351
- Зарегистрирован: 20 окт 2007, 23:03
- Откуда: Самара
Re: кто сам себе мастер
Ага.
А раньше такого не было ни разу?
Лямбды точно правильно подключил?
А с отключенными лямбдами - типа то же самое?
А раньше такого не было ни разу?
Лямбды точно правильно подключил?
А с отключенными лямбдами - типа то же самое?
Re: кто сам себе мастер
лямды правильно
без них непробовал
куда лесть?
заводился всегда идеально с первого раза
без них непробовал
куда лесть?
заводился всегда идеально с первого раза

- Николай Пименов
- Ветеран клуба АмАвто
- Сообщения: 28351
- Зарегистрирован: 20 окт 2007, 23:03
- Откуда: Самара
Re: кто сам себе мастер
Разъемы с лямбд скинь и пробуй завести. По идее должен (завестись).
Предохранитель тот поставь для начала - пофиг пока на вентилятор, главное, чтоб подогрев лямбд включился. Тоже может помочь.
Для "просушки" залитого мотора - педаль газа "до пола" и крутим стартером немного (чтоб совсем не посадить в смысле). Это штатная функция на любом инжекторе.
Предохранитель тот поставь для начала - пофиг пока на вентилятор, главное, чтоб подогрев лямбд включился. Тоже может помочь.
Для "просушки" залитого мотора - педаль газа "до пола" и крутим стартером немного (чтоб совсем не посадить в смысле). Это штатная функция на любом инжекторе.
- Николай Пименов
- Ветеран клуба АмАвто
- Сообщения: 28351
- Зарегистрирован: 20 окт 2007, 23:03
- Откуда: Самара
Re: кто сам себе мастер
1. Думаю, возможность передвигаться тебе не помешает. Заодно расскажешь, поехал он чутка живее или нет.
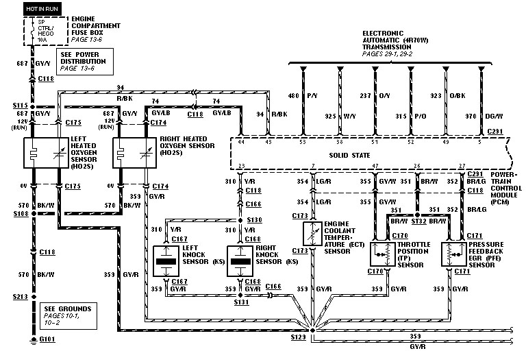
2. Народ, вы что-то напутали при подключении - 100%. Потому как такого эффекта быть не должно. Схема включения - см. приложенную картинку. Слева - это лямбды, где подогрев, где рабочие выходы думаю понятно. Не забывай, что у них есть полярность, т.е. рабочие выводы менять местами не рекомендуется.
2. Народ, вы что-то напутали при подключении - 100%. Потому как такого эффекта быть не должно. Схема включения - см. приложенную картинку. Слева - это лямбды, где подогрев, где рабочие выходы думаю понятно. Не забывай, что у них есть полярность, т.е. рабочие выводы менять местами не рекомендуется.
Re: кто сам себе мастер
Дымит черным завел кое как вентилятор нестанавливаеться чет горит ошибки снять неполучаеться цек мигать нехочет

- Николай Пименов
- Ветеран клуба АмАвто
- Сообщения: 28351
- Зарегистрирован: 20 окт 2007, 23:03
- Откуда: Самара
Re: кто сам себе мастер
Так разъемы с лямбд не снимал чтоль?
И когда разъемы (лямбд) сняты - предохранитель не нужен если что.
На схему даже не смотрел - так?
И когда разъемы (лямбд) сняты - предохранитель не нужен если что.
На схему даже не смотрел - так?
Re: кто сам себе мастер
1) Николай прав, попрубуй без лямб, если проблема в них-должно быть более ли менее нормально. Также первую минуту(или сколько там, точно не помню) лямбды не работают(прогрев). Нужно еще клемму скинуть, чтоб комп сбросил, а то он могет запомнить что они раньше там показывали.
2) Согласен, тоже думаю напутали. Там вроде что на жигулях, что на марке, провада самих лямб одноцветные, а у подогрева разноцветные.
2) Согласен, тоже думаю напутали. Там вроде что на жигулях, что на марке, провада самих лямб одноцветные, а у подогрева разноцветные.
Re: кто сам себе мастер
Или наоборот:))))
Тестером проще прозвонить.
Тестером проще прозвонить.
- Николай Пименов
- Ветеран клуба АмАвто
- Сообщения: 28351
- Зарегистрирован: 20 окт 2007, 23:03
- Откуда: Самара
Re: кто сам себе мастер
Не знаю, у кого там лямбды не работают, а сами они нагреваются сразу. Другое дело, что пока стрелка не "отлипнет" (температуры двигателя) на их показания внимания никто не обращает.
Хм, у меня на лямбде черные - нагреватель, белые - сигнал.
Хм, у меня на лямбде черные - нагреватель, белые - сигнал.
Re: кто сам себе мастер
Ну я и имел ввиду, что на их показания внимания не обращает комп какое-то время. Ну уж прям не сразу они нагреваются, все же надо какое-то время.
Ну может на жигулевских разные цвета, я уж забыл, давно я это делал. А на марке я оба моторкрафт поставил.
Ну может на жигулевских разные цвета, я уж забыл, давно я это делал. А на марке я оба моторкрафт поставил.


