АВС

Разговоры технического плана. Ремонт, характеристики, запчасти и т.д.
Ответить
Аватара пользователя
Сержио
Ветеран клуба АмАвто
Сообщения: 1203
Зарегистрирован: 08 июл 2006, 23:33
Откуда: подмосковье Воскресенское

АВС

Сообщение Сержио » 15 мар 2008, 17:29

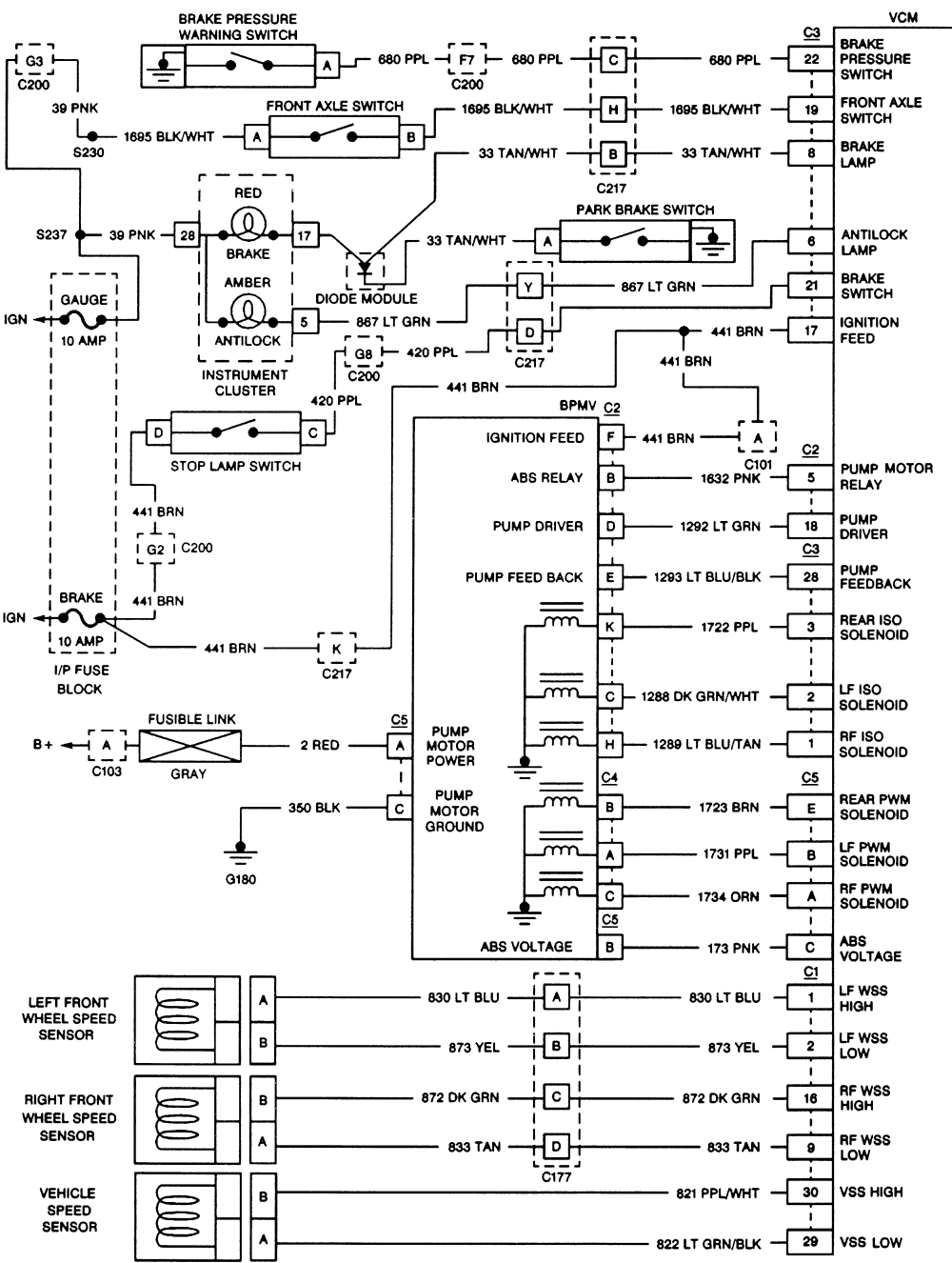
Товарищи !Подскажите пожалуйста ,в каком месте авто находиться блок управления АВС (VCM)? джимми 95г
нуждаюсь в прозвонке всей передней цепи калесных датчиков 8) а именно от разъема "С1"блока VCM
Вложения
0900823d8018cb3d.gif
(181.45 КБ) 117 скачиваний
GMC JIMMY 95 скайп >Rodrigos1974< Добро пожаловать!!!
Аватара пользователя
Сержио
Ветеран клуба АмАвто
Сообщения: 1203
Зарегистрирован: 08 июл 2006, 23:33
Откуда: подмосковье Воскресенское

Сообщение Сержио » 16 мар 2008, 18:03

Ну что совсем никто не в курсе? :D или в лень? :D
GMC JIMMY 95 скайп >Rodrigos1974< Добро пожаловать!!!
Аватара пользователя
Dima
AmAvto
Сообщения: 49707
Зарегистрирован: 14 янв 2005, 16:03
Откуда: Москва
Контактная информация:

Сообщение Dima » 16 мар 2008, 19:45

стоит по правую руку под капотом...это электрическая часть...
обычно не работает сама гидравлика....стоит она с левой стороны....открыв капот увидишь
Cadillac Escalade 2010
X6 XDrive50i
Chrysler Crossfire Convertible SRT-6
Cadillac Escalade 2013
Аватара пользователя
Сержио
Ветеран клуба АмАвто
Сообщения: 1203
Зарегистрирован: 08 июл 2006, 23:33
Откуда: подмосковье Воскресенское

Сообщение Сержио » 17 мар 2008, 18:22

Dima писал(а):стоит по правую руку под капотом...это электрическая часть...
обычно не работает сама гидравлика....стоит она с левой стороны....открыв капот увидишь
Спасибо Дмитрий!Я уж сам со всем разобрался. Блок гидравлики в порядке у меня.После помывки передней подвески стал загораться ЛАМП :) Авс .Я сразу и подумал на проводку датчиков и не зря !Седня нашел короткое на раме,там где 2-х пиновый разьем датчика. Перетерся провод о раму с внешней стороны.Я еще тут эту тему обсуждал http://www.chevy-clan.ru/mainforum/inde ... pic=2631.0
GMC JIMMY 95 скайп >Rodrigos1974< Добро пожаловать!!!
Аватара пользователя
Сержио
Ветеран клуба АмАвто
Сообщения: 1203
Зарегистрирован: 08 июл 2006, 23:33
Откуда: подмосковье Воскресенское

Сообщение Сержио » 17 мар 2008, 18:29

Я изночально не знал где блок управления АВС,а исполнительный блок тока слепой (гидравлики)не увидит :) .Теперь в курсе что он в одной коропке с блоком управления ДВС
GMC JIMMY 95 скайп >Rodrigos1974< Добро пожаловать!!!
Ответить