Mark 8 перестал качать=(((
Модератор: Николай Пименов
-
vitek150878
- Любитель
- Сообщения: 17
- Зарегистрирован: 16 апр 2009, 17:11
- Откуда: Питер
- Николай Пименов
- Ветеран клуба АмАвто
- Сообщения: 28351
- Зарегистрирован: 20 окт 2007, 23:03
- Откуда: Самара
-
vitek150878
- Любитель
- Сообщения: 17
- Зарегистрирован: 16 апр 2009, 17:11
- Откуда: Питер
- Dima
- AmAvto
- Сообщения: 49688
- Зарегистрирован: 14 янв 2005, 16:03
- Откуда: Москва
- Контактная информация:
Для поисковиков рано ещё....а так хорошая затея!apollo писал(а):Круто!!
Как хорошо, что мы создали раздел отдельно по маркоффкам. Я думаю поисковики стали выдавать сайт амавто, при запросе Марк 8 после того как раздел этот появился.
По крайней мере раньше так поисковики искали, смотрели вначале по разделам, подразделам и потом по тексту.
Cadillac Escalade 2010
X6 XDrive50i
Chrysler Crossfire Convertible SRT-6
Cadillac Escalade 2013
X6 XDrive50i
Chrysler Crossfire Convertible SRT-6
Cadillac Escalade 2013
-
vitek150878
- Любитель
- Сообщения: 17
- Зарегистрирован: 16 апр 2009, 17:11
- Откуда: Питер
-
vitek150878
- Любитель
- Сообщения: 17
- Зарегистрирован: 16 апр 2009, 17:11
- Откуда: Питер
я раньше слышал про этот сайт, но и поисковики приводят сюдаDima писал(а):Для поисковиков рано ещё....а так хорошая затея!apollo писал(а):Круто!!
Как хорошо, что мы создали раздел отдельно по маркоффкам. Я думаю поисковики стали выдавать сайт амавто, при запросе Марк 8 после того как раздел этот появился.
По крайней мере раньше так поисковики искали, смотрели вначале по разделам, подразделам и потом по тексту.
-
apollo
Дим, щяс проверила, выдает на первой странице сразу по запросу "автомобиль Марк 8", "ремонт Марк 8", но не название раздела а сообщения в нем. По запросу "Автомобиль Mark VIII" амавто на первой странице поисковика не было.Dima писал(а):Для поисковиков рано ещё....а так хорошая затея!apollo писал(а):Круто!!
Как хорошо, что мы создали раздел отдельно по маркоффкам. Я думаю поисковики стали выдавать сайт амавто, при запросе Марк 8 после того как раздел этот появился.
По крайней мере раньше так поисковики искали, смотрели вначале по разделам, подразделам и потом по тексту.
- Николай Пименов
- Ветеран клуба АмАвто
- Сообщения: 28351
- Зарегистрирован: 20 окт 2007, 23:03
- Откуда: Самара
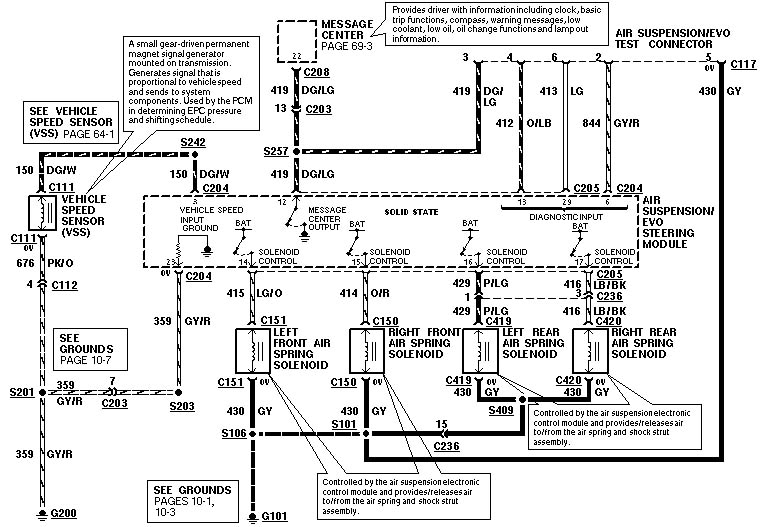
Это блок автоматики, слева за обивкой щелкает? Это доступ с брелков, всякий мелкий сервис и т.п. К подвеске отношения не имеет, но только после "щелчков" компьютер вообще что-то показывает (типа ресета в компьютере). А кажет сразу, потому что процессор подвески "помнит" про ошибку и сразу не проходит самотестирование. Я бы померил, сколько вольт приходит с датчика подвески (счас последний листик выложу), при разных положениях подвески. Только чтоб перд не "упал", нужно тумблерок в багажнике выключить перед "тестами". В состоянии "полная норма" - 2,5 вольта, выше-ниже - отличается. И меняется, когда двигаем датчик.
- Николай Пименов
- Ветеран клуба АмАвто
- Сообщения: 28351
- Зарегистрирован: 20 окт 2007, 23:03
- Откуда: Самара
Блок управления подвеской - у пассажира в ногах справа, на стенке, к которой прикручена дверь, чуть выше разъемов и немного "за" жгутами. Панель обшивки снимается сдвигом в сторону "строго назад", порог - 1 шуруп в зоне нижней опры ремня, дальше - вверх (4 пружинных клипсы - если тянуть резко или не вверх - можно обломать опору этих клипс.
-
vitek150878
- Любитель
- Сообщения: 17
- Зарегистрирован: 16 апр 2009, 17:11
- Откуда: Питер
- Николай Пименов
- Ветеран клуба АмАвто
- Сообщения: 28351
- Зарегистрирован: 20 окт 2007, 23:03
- Откуда: Самара
-
vitek150878
- Любитель
- Сообщения: 17
- Зарегистрирован: 16 апр 2009, 17:11
- Откуда: Питер
Вэлкам! Про маршрутку тоже как-нибудь сюда http://forum.amavto.ru/viewforum.php?f=22 напишитеvitek150878 писал(а):спасибо за радушный прием. еще имеется Эконолайн е350 94-го
Алексей
VZ800 Marauder
Задумайтесь! Вам действительно всё равно?
Дело в том, что на небе и на земле время летит не одинаково: там – мгновенье, здесь – века …
© Карл Фридрих Иероним фон Мюнхгаузен
VZ800 Marauder
Задумайтесь! Вам действительно всё равно?
Дело в том, что на небе и на земле время летит не одинаково: там – мгновенье, здесь – века …
© Карл Фридрих Иероним фон Мюнхгаузен


