не работает задержка стеклоочистителей на Jeep

Разговоры технического плана. Ремонт, характеристики, запчасти и т.д.
Аватара пользователя
Dmitry171
Ветеран клуба АмАвто
Сообщения: 12249
Зарегистрирован: 12 авг 2008, 17:15
Откуда: Воронеж

не работает задержка стеклоочистителей на Jeep

Сообщение Dmitry171 » 31 янв 2010, 14:27

Вобщем потеплело и тут выяснилось что дворники не работают в режиме с задержкой.. на обычном режиме Hi и Lo работают нормально. Собственно в чем проблема? :)
Mark VIII V8 4.6
Аватара пользователя
Николай Пименов
Ветеран клуба АмАвто
Сообщения: 28351
Зарегистрирован: 20 окт 2007, 23:03
Откуда: Самара

Сообщение Николай Пименов » 31 янв 2010, 15:12

В подрулевом переключателе? Там набор сопротивлений, онипереключаются скользящими контактами, не всегда хорошо.
Второй вариант - блок управления, считывающий эти самые сопротивления.
Более точно разделить проблему можно со схемой.

Да, при выключении дворники паркуются? Или встают где попало?
Изображение
Изображение
Аватара пользователя
Bombardier
Ветеран клуба АмАвто
Сообщения: 1220
Зарегистрирован: 28 июн 2007, 19:11
Откуда: Москва

Сообщение Bombardier » 31 янв 2010, 17:18

во, у меня тот же трабл с момента покупки. Мне говорили, что это сгорел предохран, который находится в ногах водителя под рудевой колонкой. Но я наверно конченная блондинка, потому что не нашел там никакой коробочки с предохранителями.

дворники паркуются на место.
'95 Jeep Grand Cherokee 4.0L <Продан...>
'2012 Hyundai IX35 2.0 <Продан...>
[b]'2018 Kia Sportage 2.4 GT-Line[/b]
Аватара пользователя
Николай Пименов
Ветеран клуба АмАвто
Сообщения: 28351
Зарегистрирован: 20 окт 2007, 23:03
Откуда: Самара

Сообщение Николай Пименов » 31 янв 2010, 17:24

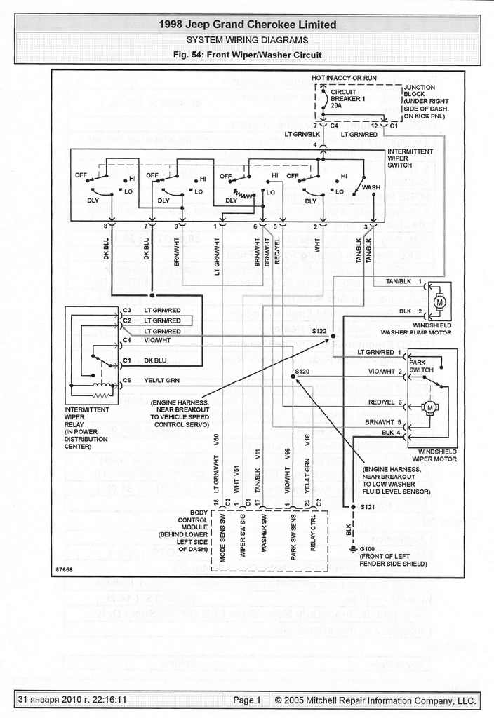
Схемой что, никто не богат?
Изображение
Изображение
Аватара пользователя
Bombardier
Ветеран клуба АмАвто
Сообщения: 1220
Зарегистрирован: 28 июн 2007, 19:11
Откуда: Москва

Сообщение Bombardier » 31 янв 2010, 21:02

да мне эта схема как танкисту скрипка... Мне б фоток конкретных лучше :roll:
'95 Jeep Grand Cherokee 4.0L <Продан...>
'2012 Hyundai IX35 2.0 <Продан...>
[b]'2018 Kia Sportage 2.4 GT-Line[/b]
Аватара пользователя
Николай Пименов
Ветеран клуба АмАвто
Сообщения: 28351
Зарегистрирован: 20 окт 2007, 23:03
Откуда: Самара

Сообщение Николай Пименов » 31 янв 2010, 21:10

Так цепь событий такая: схема - методы проверки (в понятных вариантах - описалова куда лезть и что мерять) - диагноз - лечение.
Изображение
Изображение
Аватара пользователя
Dmitry171
Ветеран клуба АмАвто
Сообщения: 12249
Зарегистрирован: 12 авг 2008, 17:15
Откуда: Воронеж

Сообщение Dmitry171 » 31 янв 2010, 22:05

дворники паркуются как попало :( ... так значит в рулевую колонку лезть ? схема вроде есть.. толку что.. отдельно сопротивления я менять то не буду - мне проще блоком поменять... ладно если никто не в курсе буду разбираться... может вспомню молодость и залезу паяльником.. как никак первое место по радиомонтажу в городе было :D
Mark VIII V8 4.6
Аватара пользователя
Scorp
Уважаемый член клуба
Сообщения: 616
Зарегистрирован: 23 янв 2006, 22:29
Откуда: Московская обл. Жуковский

Сообщение Scorp » 31 янв 2010, 22:17

Dmitry171 писал(а):дворники паркуются как попало :( ... так значит в рулевую колонку лезть ?
Так у тубя не работает режим задержки или дворники останавливаются в произвольном положении? Если останавливаются в произвольном положении, то это контакты в моторе стеклоочистителя. схемку на дворники ща попробую нарыть...
Будущее принадлежит тому, кто верит в красоту своей мечты!

Pontiac Firebird 3.1
Jeep Commander 4,7 (Зимний вариант)
Аватара пользователя
Scorp
Уважаемый член клуба
Сообщения: 616
Зарегистрирован: 23 янв 2006, 22:29
Откуда: Московская обл. Жуковский

Сообщение Scorp » 31 янв 2010, 22:28

На схемку....
Вложения
scan0017.jpg
Будущее принадлежит тому, кто верит в красоту своей мечты!

Pontiac Firebird 3.1
Jeep Commander 4,7 (Зимний вариант)
Аватара пользователя
Dmitry171
Ветеран клуба АмАвто
Сообщения: 12249
Зарегистрирован: 12 авг 2008, 17:15
Откуда: Воронеж

Сообщение Dmitry171 » 31 янв 2010, 22:29

дворники не работают в режиме задержки, но когда на обычном режиме отключаешь.. они еще и не паркуются :(
Mark VIII V8 4.6
Аватара пользователя
Scorp
Уважаемый член клуба
Сообщения: 616
Зарегистрирован: 23 янв 2006, 22:29
Откуда: Московская обл. Жуковский

Сообщение Scorp » 31 янв 2010, 22:34

Dmitry171 писал(а):дворники не работают в режиме задержки, но когда на обычном режиме отключаешь.. они еще и не паркуются :(
Значит проблемы две:
С парковкой - это в мотор
С остальным в переключатель или реле (см схему)
Будущее принадлежит тому, кто верит в красоту своей мечты!

Pontiac Firebird 3.1
Jeep Commander 4,7 (Зимний вариант)
Аватара пользователя
GoaD
Ветеран клуба АмАвто
Сообщения: 7560
Зарегистрирован: 08 фев 2007, 13:37
Откуда: Snegiri

Сообщение GoaD » 31 янв 2010, 23:03

Была аналогичная проблема на марке, оказалось на один провод не подавались 12 в, запитал напрямую с акб срузу все наместо встало :wink:
Lincoln Mark VIII '96 black
GMC Envoy SLT '02 black
Volvo XC90 V8 '08 blue
Аватара пользователя
Николай Пименов
Ветеран клуба АмАвто
Сообщения: 28351
Зарегистрирован: 20 окт 2007, 23:03
Откуда: Самара

Сообщение Николай Пименов » 31 янв 2010, 23:43

Проблема одна, забудь про интервальные проблемы, основное - отсутствие парковки. Починишь её - сразу будет работать интервальный режим.
Датчик в моторе (в редукторе точнее). Как правило, отдельно не бывает, ремонту "на коленке" не поддается. Или договариваться с американским разбором, чтоб сняли крышку с датчиком и продали, или рефабришь с Рокавто (минус один - тяжелый. т.е. доставка кусается). Но перед этим понятно проверить, что не отгнило чего (как у GoaD'а). Как разбирать привод и сопутствующее (что под капотом) думаю и так известно.

GoaD'у: при первой же возможности восстанови полноценную схему по мануалу из новых проводов, или у Сашко с разбора отковыряй. Вот эти самодеятельности без предохранителей потом так боком выходят...
Изображение
Изображение
Аватара пользователя
Dmitry171
Ветеран клуба АмАвто
Сообщения: 12249
Зарегистрирован: 12 авг 2008, 17:15
Откуда: Воронеж

Сообщение Dmitry171 » 01 фев 2010, 10:21

спасибки, будем посмотреть :)
Mark VIII V8 4.6
Аватара пользователя
GoaD
Ветеран клуба АмАвто
Сообщения: 7560
Зарегистрирован: 08 фев 2007, 13:37
Откуда: Snegiri

Сообщение GoaD » 01 фев 2010, 10:58

Самое прикольное что мне пришлось перебрать весь агрегат сначала из-за этого сраного проводочка. :)
я бы проверил сначала провод св.зел. с красн.полоской на наличие 12 в
Lincoln Mark VIII '96 black
GMC Envoy SLT '02 black
Volvo XC90 V8 '08 blue
Ответить